工程机械与起重机BBS

 找回密码
 注册会员

扫描二维码登录本站

搜索
查看: 2630|回复: 18

求吊装方案 经常在厂房里干活的来看看

[复制链接]
发表于 2013-12-31 19:19 | 显示全部楼层 |阅读模式
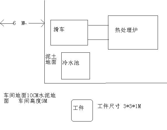
20吨车  工件重14吨  滑车高度1米  工件是竖着放在平板车上的  吊下来后要翻成平的 然后吊到滑车上去  现场图如下 2214.JPG
回复

使用道具 举报

发表于 2013-12-31 19:21 | 显示全部楼层
不行!吊不了!超载
回复 支持 反对

使用道具 举报

发表于 2013-12-31 19:26 | 显示全部楼层
:L:L
回复 支持 反对

使用道具 举报

发表于 2013-12-31 19:35 | 显示全部楼层
····································
回复 支持 反对

使用道具 举报

发表于 2013-12-31 20:40 | 显示全部楼层
厂房里的活不好干
回复 支持 反对

使用道具 举报

发表于 2013-12-31 21:02 | 显示全部楼层
关键在于你的车中心点离吊的工件的距离和冷水池的高度,滑车的距离 ,路面宽度。按照你的图示,可以分2次,首先把工件吊到滑车外,再移车
回复 支持 反对

使用道具 举报

发表于 2013-12-31 21:27 | 显示全部楼层
你整体式掉不起的,可以考虑一头头吊
回复 支持 反对

使用道具 举报

发表于 2013-12-31 22:05 | 显示全部楼层
车间活不好弄啊
回复 支持 反对

使用道具 举报

发表于 2013-12-31 22:14 | 显示全部楼层
难啊难···
回复 支持 反对

使用道具 举报

发表于 2013-12-31 22:31 | 显示全部楼层
14吨 9米车间  抛去 臂头高度0.5米 大钩1米 油绳最少3米 再加被吊物1米 滑车1米
实际起升间距为2.5米
按20吨10.3米的基本臂+支车后车身的高度(地面到回转的高度 )算
你的车最少离被吊物7.2米,幅度为51.5度
50吨或40吨可以试试(最好是50吨,因为吊车越大基本臂也越长,吊车离被吊物就越远)
回复 支持 反对

使用道具 举报

发表于 2013-12-31 23:06 | 显示全部楼层
可以考虑二车抬!翻身加吊上滑车!
回复 支持 反对

使用道具 举报

发表于 2013-12-31 23:39 | 显示全部楼层
二车抬吊
回复 支持 反对

使用道具 举报

发表于 2014-1-1 00:24 | 显示全部楼层
厂里不都有行车吗,给溜一下尾不就得了,一个车怎么放平...除非你把小沟整成2倍率
回复 支持 反对

使用道具 举报

发表于 2014-1-1 08:39 | 显示全部楼层
不行吧
回复 支持 反对

使用道具 举报

发表于 2014-1-1 13:53 来自手机 | 显示全部楼层
中联20.吨7米拿18.5吨
IMG_20131223_103612.jpg
回复 支持 反对

使用道具 举报

发表于 2014-1-1 15:34 | 显示全部楼层

这张照片里的车好象不止20T!
回复 支持 反对

使用道具 举报

发表于 2014-1-2 20:23 | 显示全部楼层
:L:L
回复 支持 反对

使用道具 举报

发表于 2014-1-3 12:14 来自手机 | 显示全部楼层
pcqzaz 发表于 2014-1-1 15:34
这张照片里的车好象不止20T!

是20啊……中联的5节臂新款
回复 支持 反对

使用道具 举报

 楼主| 发表于 2014-1-13 17:57 | 显示全部楼层
滕州东方起重 发表于 2014-1-3 12:14
是20啊……中联的5节臂新款

这车自重和25的差不多 腿子跨距也一样   
回复 支持 反对

使用道具 举报

您需要登录后才可以回帖 登录 | 注册会员

本版积分规则

Archiver|手机版|工程机械与起重机BBS ( 沪ICP备2025134921号 )

GMT+8, 2025-10-21 17:09 , Processed in 1.186960 second(s), 22 queries .

Powered by Discuz! X3.4

© 2001-2023 Discuz! Team.

快速回复 返回顶部 返回列表